生物除臭箱

  • 生物除臭箱

生物除臭箱

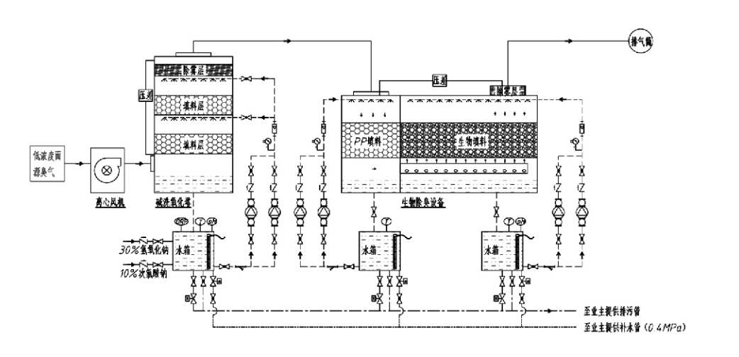
工艺流程

恶臭气体 → 收集系统 → 预洗系统 → 过滤系统 → 离心风机 → 排放系统
循环系统 加湿系统

除臭工艺适用领域
养殖场;
食品加工厂;
病死动物无害化处理厂;
化工厂;
污水处理厂;
食品厂等产生恶臭气体的场所
垃圾中转站;

注:工艺适用于处理恶臭气体的成分主要表现为:含硫化合物(H,S、SO、硫醇、硫醚等)、含氮化合物(氮、三甲胺、酰胺等)、卤素及其衍生物(氯气、卤化烃等)等。

产品描述生物除臭工艺原理及性能特点阐述
生物洗涤过滤联合除臭装置结合了生物洗涤,生物滴滤和生物过滤法三种生物技术,在融合三种生物技术优势的基础上开发而出的新型复合生物除臭装置。臭气经导入口先进洗涤区,经前级水或浓度化学洗液洗涤,在洗涤区完成了对臭气的水域化学剂的吸收,除尘及加湿的预处理。未清除的恶臭气体再进入多级生物滤床过滤区,通过过滤层时,污染物从气相中转移到生物膜表面:
a)恶臭气体在喷洒水的作用下与湿润状态的填充材料(生物填料)的水膜接触并溶解。
b)进入生物膜的恶臭成分在填充材料中,在微生物的吸收分解下被降解。
c)微生物把吸收的恶臭成分作为能量来源,用于进一步的繁殖。以上3个过程同时进行,确保整个系统排放达标。

工艺参数的确定

1. 水泵的选型

2. 填料的高度0。8-1。2M左右

3. 通气速度

气体设备内停留时间为5-25S(我们的设备空塔停留时间一般都在20秒以上)

通气线速度控制在0。2M/S=0。5M/S。(空塔气速即按空塔截面积计算的混合气体的线速度,塔低气量最大,一般以塔低气量计算;)

我司设备填料选用球型高分子有机填料,D=50MM,(空隙率)=0。73

生物軤和生物填料的有效体积和高度,应按下列公式就按:V=QT/3600 H=VT/3600

式中:V—填料层有效体积(M³)

Q—釭气流量(M³/h)

T—真塔停留时间(S)

H—填料层高度(m)

V—美塔气速(m/s)

生物除臭的性能优点

● 大理效果高、除臭效果好
微生物过滤除臭设备能有效去除硫化氢、氨、甲硫醇等特定污染物,除臭效果好,除臭效率达95%以上。在任何季节、任何气候调节下都能满足不同地区最严格的除臭环保要求。

除臭工艺先进、合理
除臭工艺先进合理,最终排放物对人畜无害,属环保友好型技术,无二次污染。

● 微生物活性
设备运行初期只需要少量投加营养剂,微生物通过吸收废气中的养料能始终处于良好活性状态。

● 耐冲击负荷容量大
能自动调节废气浓度高峰值,使微生物始终正常工作,耐冲击负荷能力强。这是喷淋—微生物过滤除臭设备有别于方法的最独到之处及优势所在。

● 生物调料寿命长
经特殊加工制成的生物填料,具有比表面积大、生物膜易生易落、耐腐蚀、耐生物降解、保温性能好、空隙率高、高损小及良好的布气布水等特性,使用寿命可达8-10年。

● 设备操作简单、无需维护
无需专人管理,无需日常维护。管理方便、运行费用极低。可24小时连续运行,且也适合于间断运行。易损部件少,维护管理非常简单。

杭州绿然环保集团股份有限公司

  • 1000+

    服务单位客户

  • 2000+

    国家工程案例

杭州绿然环保集团股份有限公司是一家集研发、技术服务、设计、生产、工程安装、售后于一体的废气治理系统工程服务商和设备制造商。

集团为国家级高新技术企业,浙江省科技型企业,区研发中心、企业信用AAA级单位;拥有30余项实用新型专利及多项发明专利,软著,并长期和国内高校等开展技术研发合作,与安徽理工大学成立“环保创新研发中心”、浙江理工大学公司共同研发“等离子体能源环境新技术研发中心”,设立自己的研发生产基地进行深度技术合作,拥有VOC气体处理核心技术,拥有“市政公用工程施工总承包二级资质”,“安全生产许可证”,“环保浙江省环境污染治理专项设计乙级”,“劳务资质不分等级”,“特种工程专业承包”,等多项资质,并通过ISO9001国际质量体系认证,ISO14001环境管理体系认证,ISO45001职业健康管理体系认证。

荣誉与证书

以下荣誉代表了我们的才华。我们以高品质的产品赢得客户,以优质的服务赢得市场和各行各业的高度赞誉。

  • 一种防沿面漏电的板式高电场基本单元和反应器
  • 一种利用二氧化碳和水合成甲醇的反应装置及利用二氧化碳和水合成甲醇的方法
  • 自清洗静电除尘设备
  • 一种具有风向调节功能的耐腐蚀高压风机
  • 一种可调节自动清洁的大容量风机
  • 组合式催化气化废气预处理控制系统
  • 蒸汽清洗连续静电场废气净化处理系统
  • 低温等离子UV光解废气净化设备系统
  • 商标注册证书
最近的新闻和活动
与您分享
查看更多新闻
  • 2023 03 07

    关于2022年度浙江省科学技术奖拟提名成果的公示
    2022年度浙江省科学技术奖拟提名项目公示各有关单位: 根据《浙江省科学技术奖励办法》及《浙江省科学技术厅关于2022年度浙江省科学技术奖提名工作的预通知》规定,我单位现对拟提名的省科学技术奖项目(成果名称:高密度等离子体耦合吸收强化处理化工恶臭气体技术的开发与应用)予以公示,公示期为7天(即自2023年3月7日至2023年3月14日)。公示期内如有异议,可来电或来函提出。匿名异议及逾期异议不予...
  • 2023 03 06

    浙江省科学技术奖公示信息表(单位提名)
    提名奖项:科学技术进步奖 成果名称:高密度等离子体耦合吸收强化处理化工恶臭气体技术的开发与应用 提名等级:一等奖 提名书:详见附件   主要完成人:     张旭明(排名第1),浙江理工大学,教授     金玉珍(排名第2),浙江理工大学,教授     李泽清(排名第3),杭州云泽环保科技有限公司,高级工程师     杨治国(排名第4),新疆天富环保科技有限公司,工程师     朱忠怀(排名第5)...
  • 2022 11 16

    如何选用喷淋塔废气处理设备
    喷淋塔是废气处理工程中的常用设备,对提升废气治理效率具有显著效果。选用喷淋塔时需重点关注以下方面: 依据废气风量选择塔体规格 需确保废气在塔内有充分的处理时间,这对喷淋塔的直径与高度提出明确要求。 匹配适配的喷淋泵 喷淋塔通过气液两相混合实现净化效果,而喷淋量是决定处理效率的关键因素。应根据不同风量配置相匹配的喷淋泵。 关注填料层高度设计 填料的主要作用是对液滴进行二次雾化,从而提升废气净化效果。...
  • 2022 10 26

    喷淋塔的核心优势是什么
    1. 优异的净化效能 同等风量下废气喷淋效果优于同业产品,处理效率稳定可靠,排放指标优于室外标准预处理要求。 2. 显著的节能特性 系统无需填料与气液交换托盘,阻力损失小,有效降低运行能耗。 3.  创新的结构设计 采用双层喷淋+三层过滤结构与雾化喷淋工艺,实现气液双程交换,有效延长接触反应时间。 4. 可靠的设备完整性 设备采用无分段连接结构,整体强度高,彻底根除泄漏风险。 5. 优异的耐候材质...
  • 2022 10 24

    废气处理设备分类指南
    废气处理设备是对废气进行治理的环保设备统称。随着环保设备制造商日益增多,各厂家产品命名不一,缺乏统一标准,导致不少用户对废气处理设备的认知存在困惑。 要准确理解这一问题,需先明确相关术语定义。以"何为废气处理设备"为例: 废气定义 从环保行业角度,废气指生产过程中产生的污染物。根据污染物成分,可分为以下两类: 粉尘类污染物:悬浮于气体中的固体颗粒物 烟气/恶臭类污染物:以气态形式存在的有害物质 设...
  • 2022 10 24

    喷淋塔技术原理与特性
    一、技术原理 喷淋塔为微分接触逆流式废气处理装置。其核心工作原理是通过污染物分离与转化实现废气净化,具体流程如下: 塔内填料作为气液接触基础介质,形成液膜覆盖表面 废气经塔顶进入填料层,与自上而下分布的喷淋液逆流接触 气体在填料间隙穿行时与液膜发生化学反应/中和作用 经处理的洁净气体通过除雾器收集后从出口排放 注:吸附剂根据废气特性配置,其摩尔流量比需通过精确计算确定。 二、核心特性 广谱适用性:...